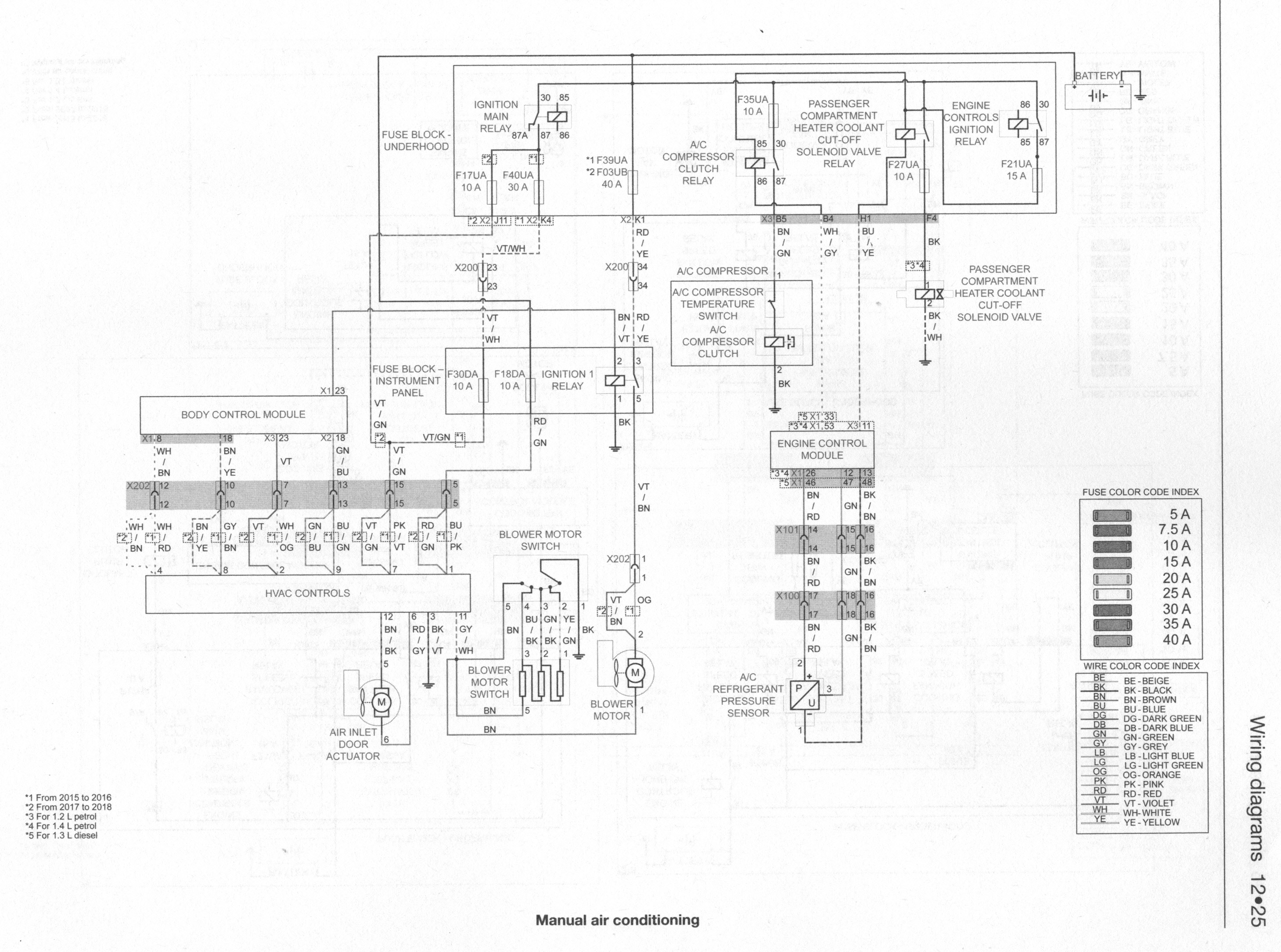
agi62 ha scritto:piruno » 02/05/2025, 16:12 ha scritto:Salve qualcuno sa la procedura per bypassare la resistenza per favore?
La resistenza c'è solo nei modelli con clima manuale, in quel caso è montata sul motore della ventola, scolleghi il connettore della ventola e sfili la resistenza poi la bypassi però non capisco perché vuoi farlo, se metti il commutatore rotativo alla velocità massima è come bypassare la resistenza.
Invece se hai il clima automatico il controllo è elettronico, niente resistenze.
agi62 ha scritto:piruno » 02/05/2025, 16:12 ha scritto:Salve qualcuno sa la procedura per bypassare la resistenza per favore?
La resistenza c'è solo nei modelli con clima manuale, in quel caso è montata sul motore della ventola, scolleghi il connettore della ventola e sfili la resistenza poi la bypassi però non capisco perché vuoi farlo, se metti il commutatore rotativo alla velocità massima è come bypassare la resistenza.
Invece se hai il clima automatico il controllo è elettronico, niente resistenze.
Grazie della risposta, rispondo a tutti e due, il connettore che si collega a questa resistenza posta vicino la ventola ( ho il clima manuale) si é carbonizzato, immagino per il calore che viene trasmesso dalla resistenza quindi vorrej bypassarla e collegare i fili direttamebte alla ventola, almeno mi funziona ma non so quali fili colllegare se li stacco dal connettore della resistenza










